产品系列
PRODUCT CATEGORIES
生物除臭
详细说明:
1、生物除臭工艺介绍
生物洗涤工艺采用了液体吸收和生物处理的组合作用。废气首选被液体(吸收剂)有选择地吸收形成混合污水,再通过微生物的作用将其中的污染物降解。
具体过程是:先将人工筛选的体重微生物菌群值种于填料上,当污染气体经过填料表面初期,可从污染气体中获得营养源的那些微生物菌群,在适宜的温度、湿度、PH值等条件下,将会得到快速生长、繁殖,并在填料的表面形成生物膜,当废气通过其间,有机物被生物膜表面的水层吸收后被微生物吸附和降解,得到净化再生的水被重复使用。
污染物去除的实质是以废气作为营养物被微生物吸收、代谢及利用。这一过程是微生物的相互协调的过程,变焦复杂,它由物理、化学、物理化学一集生物化学反应所组成。
生物滤床除臭可以表达为:污染物 + O2→细胞代谢物 + CO2 + H2O
生物脱臭可以用以下方式表达。

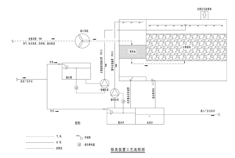
2、工艺流程

生物滤池主体为密闭式、采取点源排放形式,池体材质为玻璃钢。设备内部的滤料承托层采 用尺寸适宜的玻璃钢格栅板,池体上部设有检修口、排气口,侧面设有观察口、进气口等。所供 的全套设备及附件均为耐腐蚀材质制作,适用于污水厂环境。 工作环境:环境温度5 ℃至45℃ 。 工作方式:24h 连续自动运行,无须人职守。 滤料采用火山岩,一种好的载体材料必须满足:容许生长的微生物的种类丰富;为微生物提 供较大的栖息生长比表面积;营养成分合理(N、P、K 和微量元素);有好的吸水性,自身无 异味;吸附性好,结构均匀,空隙率大;材料易得且价格便宜;耐老化,运行、养护简单。 滤料支撑系统:在池体内部采用玻璃钢材质的防腐滤板来支撑滤料的重量,滤板留有一定的 间隙以保证臭气均匀通过生物滤池系统。池内设有玻璃钢(FRP)支架,用于安装防腐滤板,以保证滤料不会 落入配气槽内。
- 上一篇:没有了;
- 下一篇:污水池加盖集气工程